Aluminium facades

MC-Wall

Characteristic of the system

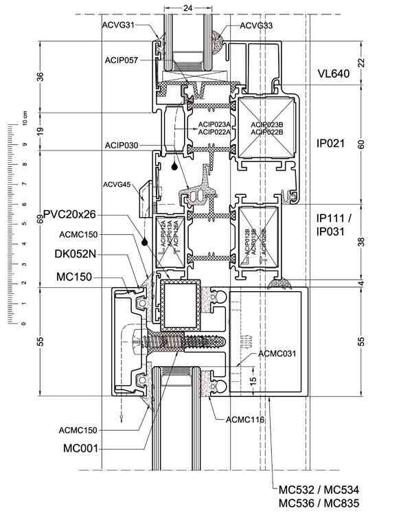
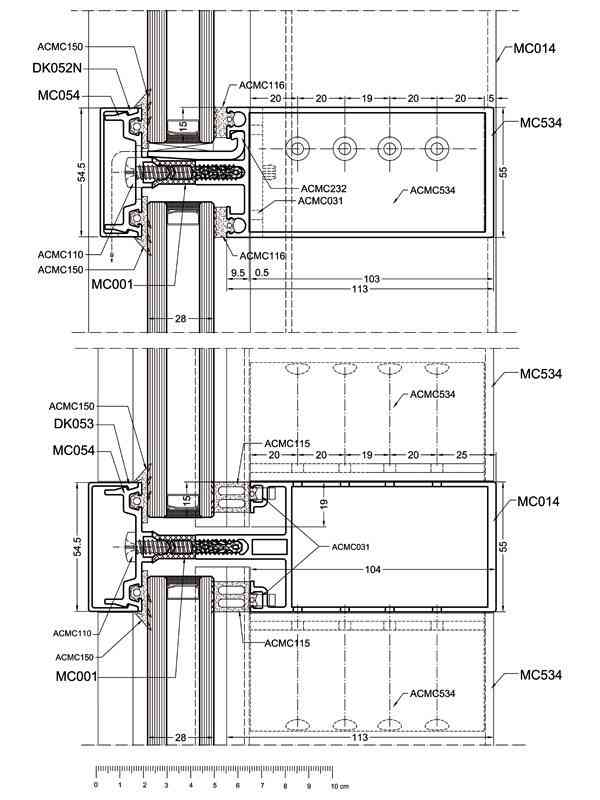
Curtain wall system. The curtain wall consist of vertical mullions and horizontal transoms joined together stainless steel pin joints.
-visual width of transom-mullion: 55 mm
-glazing : from 1- 58 mm
-available a wide range of transpoms and mullions adjusted to static requirements
-possibility to connecting bacs of mullions and transoms on the same surface
-wide range of decorative, masking strips
-thermal insulation: two kinds of izolators: standard and verison HI
-improvement systems of connectingcurtain wall with building construction- facilitating application steam previous foils and steam tight foil by round of facade according to new guidelines of assembly aluminium construction